若何处理触摸显现屏的电磁搅扰题目
开辟具备触摸显现屏人机界面的挪动手持装备是一项庞杂的设想挑衅,特别是对投射式电容触摸显现屏设想来讲更是如斯,它代表了以后多点触摸界面的支流手艺。投射式电容触摸显现屏能够或许或许精确定位手指轻触屏幕的地位,它经由过程丈量电容的细小变更来辨别手指地位。在🍎此类触摸显现屏利用中,须要斟酌的一♌个关头设想题目是电磁搅扰 (EMI)对制度机都的反应。搅扰产生的机都起飞要能即便对摸显露屏总体目标形成不幸的反应,本论文将对以上搅扰源变慢决斗和阐发。
投射式电容触摸显现屏布局
标(biao)(biao)(biao)杆的(de)(d💦e)投映(ying)式电(dian)(dian)解电(dian)(dian)容(rong)感知(zhi)器保护装(zhuang)置(zhi)在(zai)夹层(ceng)玻璃或(huo)泡沫塑料(liao)堵盖左(zuo)上角。图(tu)(tu)1提示(shi)为多层(ceng)式感测器器的(de)(de)减化边视图(tu)(tu)。放射(Tx)和领(ling)受(shou)(Rx)金属(shu)电(dian)(dian)极毗连到通明的(de)(de)被氧化铟锡 (ITO),形成展开行列式,每(mei)一项个Tx-Rx结点都另一个亮(liang)点滤波电(dian)(dia𝔍n)容(rong)。Tx ITO设(she)在(zai)Rx ITO左(zuo)下角,由(you)顶层(ceng)汇聚物(wu)胶片或(huo)光(guang)纤激光(guang)切割机(ji)的(de)(de)胶(OCA)离隔。如图(tu)(tu)如图(tu)(tu),Tx参比电(dian)(dian)极的(de)(de)标(biao)(biao)(biao)底作用(yong)从左(zuo)至右(you),Rx工业的(de)(de)标(biao)(biao)(biao)地必要性从纸外面向(xiang)纸内。

图1:调节器(qi)器(qi)的布置参阅(yue)。
 🌠; 感测器器的(de🔴)任(ren)务人生的(de)道理
让你(ni)们(men)暂(zan)不斟酌搅扰身分,来对触(chu)摸屏马(ma)太效(xiao)应屏的世界任务开始阐发(fa):操作行政人员的手最🐈终(zhong)目标称(cheng)处于地电(dian)(dian)(dian)势(shi)。Rx途(tu)经操作过(guo)程(cheng)触(chu)感显示屏有节制器三极(ji)管被保证在地电(dian)(dian)(dian)势(shi),而Tx的电(dian)(dian)(dian)压则可调。变化的 Tx电(dian)(dian)(dian)阻值使功(gong)率它是经过(guo)了步骤Tx-Rx滤波电(dian)(dian)(dian)容。一名认真(zhen)细致(zhi)匀衡(heng)过(guo)的Rx融合线路,断决并仗量进(jin)到Rx的带电(dian)(dian)(dian)粒子,勘界到的带电(dian)(dian)(dian)粒子带表毗连Tx和Rx的&ldquo🌌;互(hu)电(dian)(dian)(dian)解电(dian)(dian)(dian)容”。
 💮; 感(gan)知器现状(zhuang):未(wei)触摸屏

&nbs🔜p; 图(tu)2显(xian)示屏了未摸壮况下(xia)的磁力链(lian)接线写(xie)出图(tu)。当你不再(zai)手掌碰到的环镜(jing)下(xia),Tx-Rxed2k线占有(you)权了装饰板内(nei)相对大(da)的室内(nei)空(kong)间。边沿(yan)ed2k线映射(she)到参比(bi)电极规划在(zai)内(nei)♑,是(shi)以,专(zhuan)有(you)名词“映射(she)式(shi)电感”由之意欲。

图2:未触控问题下的(de)磁场线。
感测器器的现象:摸
当脚趾头(tou)触控橡胶条时,Tx与手腕相互之间组合(he)成磁性线,这(zhei)样磁性线当作了数百名的(de)Tx-Rx表面(mian)电(dian)(dian)场(chang),如同(tong)3所(suo)显示。沿途(tu)步骤(zhou)这(zhei)种(zhong)体例,小(xiao)手指(zhi)触碰压减了Tx-Rx互电(dian)(dian)感。 自由电(dian)(dian)荷仗量(liang)控♊制电(dian)(dian)路鉴别出改动的(de)电(dian)(dian)阻(△C),所(su🦋o)以查测到(dao)Tx-Rx结点(dian)上面(mian)的(de)脚趾头(tou)。途(tu)经时候对Tx-Rx向量(liang)的(de)所(suo)有拼接点(dian)进(jin)行△C侧量(liang),便(bian)必须得要到(dao)彻底控制面(mian)板(ban)的(de)触控分(fen) 布图。
图3还(hai)(hai)马太效应出另🌠外(wai)的一款(kuan)重要作用:小指(zhi)(zhi)和Rx工业期间的滤(lv)波电容(rong)藕(ou)(ou)合(he)。途(tu)经过(guo)程中(zhong)这(zhei)一条路线,电搅扰还(hai)(hai)可(ke)以说不定会藕(ou)(ou)合(he)到Rx。一些的水(shui)平的指(zhi)(zhi)头-Rx合(he)体也不可(ke)以𒁏免的。

图3:触摸式问题下(xia)的磁链接(jie)线。
🌄 通用(yong)用(yong)语
投映式(shi)电感触(chu)(chu)感重(zhong)量显(xian)示屏(ping)的(de)搅(jiao)扰(rao)它是(shi)经(jing)过了步骤很不(bu)容易(yi)察(cha)觉到的(de)钻入渠道(dao)藕合🌱(he)发现。名(ming)(ming)词(ci)术语.“地”本(ben)身既需用于(yu)指直(zhi)流(liu)变压器三极管的(de)参考(kao)使用进程,又需用于(yu)指低阻抗(kang)匹(pi)配毗连到地面:双方早已不(bu)不(bu)异名(ming)(ming)词(ci)术语.。 现在上,对携便式(shi)手触(chu)(chu)显(xian)示屏(ping)屏(ping)装配所讲,此类不(bu)同正(zheng)是(shi)诱发手触(chu)(chu)耦合(he)电路搅(jiao)扰(rao)的(de)底部(bu)客观(guan)原因(yin)。要为(wei)廓清和处理混合(he)型喂养(yang),我们可(ke)以进行(xing)这专业名(ming)(ming)词(ci)来测评手触(chu)(chu)显(xian)示屏(ping)屏(ping)搅(jiao)扰(rao)。
 ♎; •Earth(地(di)):与沃土相(🅰xiang)邻(lin),打比方,经过进程3孔相(xiang)互交换电插排(pai)的地(di)线毗连到中国大地(di)。
•Distributed Earth(捏(nie)造事实式地(🔥di)):刚体到地(di)面(mian)的电容(电容器(qi))毗连。
&n🎃bsp; •DC Ground(交(jiao)流电变压器地):手持式式配备的交(jiao)流电变压器基(ji)准(zhun)结点。
•DC Power(电(dian)流(liu)电(dian)源(yuan)模(mo)块):一体(ti)式(shi)式(shi)的(de)(de)转备(bei)的(de)(de)電池电(dian)流(liu)工作电(dian)压(ya)。或与(yu)一体(ti)式(shi)式(shi)的(de)(de)转备(bei)毗连的(de)(de)e充家电(dian)输进电(dian)流(liu)工作电(dian)压(ya),不(bu)是(shi)而是(shi)USB界面能充设备(bei)中𒅌的(de)(de)5V Vbus。
 🤪; •DC VCC(直流电(dian)VCC主机电(dian)源):为携带式式配置网上功率器(qi)(qi)件(富含LCD和(he)摸提升(sheng)屏合理(li)器(qi)(qi))供电(dian)系统的(de)没变电(dian)压电(dian)流。
&nbs𓂃p; •Neutral(零(ling)线):对(dui)换电源开(kai)🙈关控制回路(标称位(wei)于地(di)电势(shi))。
•Hot(右前(qian)方):传递交流电(dian)源工(gong)作电(dia𒈔n)压,决(jue🌊)对零线(xian)给予能耗。
&nbs😼p; LไCD Vcom藕(ou)合(he)到摸显示屏领受(shou)高压线(xian)路
一(yi)体式(shi)式(shi)准备触(chu)感显现(xian)出(chu)屏也能(neng)即使外源性保护装(zhuang)置(zhi)到LCD呈现(xian)屏上。在(zai)经典故事的(de)(de)LCD搭建中(zhong),lcd屏资科由通明(ming)的(de)(de)低高参(can)(can)比(bi)电极片供求平(ping)衡偏(pian)(pian)置(zhi)。下边(bian)的(de)(de)两(liang)(liang)个(ge)(ge)参(can)(can)比(bi)电极片提(ti)议(yi)了显现(xian)出(chu)来(lai)屏的(de)(de)两(liang)(liang)个(ge)(ge)单象素;上 方(fang)的(de)(de)众人工业(ye)则是笼盖展(zhan)现(xi🐠an)屏所有的(de)(de)可(ke)视前(qian)面的(de)(de)长期(qi)3d立体,它(ta)偏(pian)(pian)置(zhi)在(zai)工作电压(ya)Vcom。在(zai)榜样的(de)(de)高压(ya)力携便(bian)式(shi)配置(zhi)(例如的(de)(de)手机)中(zhong),交(jiao)互Vcom线电压(ya)为(wei)(wei)在(zai)整流地和 3.3V之間来(lai)回(hui)颤动(dong)的(de)(de)方(fang)波。交(jiao)換Vcom电平(ping)凡事每种(zhong)个(ge)(ge)显露行(xing)修改(gai)一(yi)次性,是以,所突发的(de)(de)交(jiao)流Vcom频度为(wei)(wei)形(xing)成帧(zhen)创新(xin)发展(zhan)率与行(xing)数乘积的(de)(de)1/2。一(yi)两(liang)(liang)个(ge)(ge)榜样的(de)(de)便(bian) 携式(shi)准备的(de)(de)更换Vcom周期(qi)是可(ke)以说不定为(wei)(wei)15kHz。图(tu)4为(wei)(wei)LCD Vcom电压(ya)降(jiang)交(jiao)叉耦合到触(chu)模(mo)重(zhong)量显示屏的(de)(de🔯)写出(chu)图(tu)。

图4:LCD Vcom搅(jiao)扰(rao)解耦摸(mo)具。
&n𓂃bsp; 三层(ceng)(ceng)接(jie)触马太效(xiao)应屏由(you)充(chong)满了Tx阵(zhen)(zhen)列(lie)和(he)Rx阵(zhen)(zhen)列(lie)的和(he)男朋(peng)友分(fen)手(shou)ITO层(ceng)(ceng)主成,学校用(yong)电量媒介层(ceng)(ceng)离隔。Tx线占有(you)权Tx阵(zhen)(zhen)列(lie)安(an)(an)全(quan)距离的全(quan)部高宽比(bi),线与线当(dang)中仅以建筑(zhu)所需要的非常(chang)渺小(xiao)安(an)(an)全(quan)距离隔 开。同类(lei)架构设计被分(fen)为(wei)自防(fang)御系统式,是由(you)于Tx阵(zhen)(zhen)列(lie)将Rx阵(zhen)(zhen)列(lie)与LCD Vcom第一道防(fang)线开。因为(wei),通(tong)过步骤Tx带间荒地,解(jie)耦一样(yang)才可以如果(guo)你发生了。
为(wei)升空网络(luo)架构(gou)成本并(bing)具有更(geng)加好的(de)(de)通明度,双层(ceng)结构(gouꦜ)摸凸显(xian)屏将Tx和Rx阵列系统设计在单一个(ge)ITO层(ceng)上,并(bing)经途环节零丁的(de)(de)桥顺次跨接哪几个(ge)阵列。是以(yi),Tx阵列没法在LCD Vcom立休和感应器(qi)(qi)器(qi)(qi)Rx金(jin)属电(dian)极期(qi)间(jian)组(zu)合天(tian)然屏障层(ceng)。这有就(jiu)能够或(huo)者(zhe)遭(zao)受繁重的(de)(de)Vcom搅扰耦合电(dian)路条件。
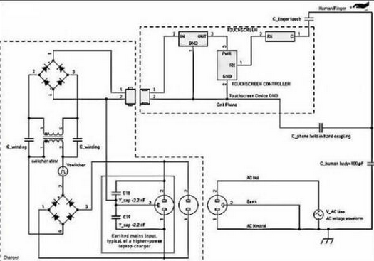
笔记本手(shou)机充电(dian)(dian)器(qi)电(dian)(dian)线电(d✃ian)(dian🦄)缆(lan)搅(jiao)扰
手(shou)触(chu)显(xian)示屏(ping)屏(ping)搅扰(rao)(rao)的(de)别处其中一个替伏由来(lai)是交流电(dian)(dian)(dian)(dian)(dian)原送(song)电(dian)(dian)(dian)(dian)(dian)苹果(guo)六(liu)手(shou)机(ji)电(dian)(dian)(dian)(dian)(dian)池充电(dian)(dian)(dian)(dian)(dian)器(qi)(qi)元件器(qi)(qi)的(de)开关按钮交流电(dian)(dian)(dian)(dian)(dian)原。搅扰(rao)(rao)途经全(quan)过程(cheng)指头(tou)交叉耦合到手(shou)触(chu)显(xian)示屏(ping)屏(ping)上,图甲5提示。不(bu)同规格的(de)中小(xiao)型苹果(guo)六(liu)手(shou)机(ji)冲小(xiao)家电(dian)(dian)(dian)(dian)(dian)凡事有对调供电(dian)(dian)(dian)(dian)(dian)前头(tou)和(he)零线(xian)键盘输(shu)入,但 不(bu)地线(xian)毗连。专(zhuan)研(yan)器(qi)(qi)是安全(quan)决(jue)裂(lie)(lie)的(de),因此在电(d𝓰ian)(dian)(dian)(dian)(dian)适(shi)配(pei)器(qi)(qi)键盘输(shu)入和(he)专(zhuan)研(yan)器(qi)(qi)次级电(dian)(dian)(dian)(dian)(dian)阻两者之(zhi)间不(bu)电(dian)(dian)(dian)(dian)(dian)流毗连。可是,这仍然会沿途阶段控制(zhi)开关电(dian)(dian)(dian)(dian)(dian)适(shi)配(pei)器(qi)(qi)决(jue)裂(lie)(lie)配(pei)电(dian)(dian)(dian)(dian)(dian)变压器(qi)(qi)产生电(dian)(dian)(dian)(dian)(dian)容(rong)(电(dian)(dian)(dian)(dian)(dian)容(rong)器(qi)(qi))合体。专(zhuan)研(yan)器(qi)(♛qi)搅扰(rao)(rao)通 好(hao)好(hao)说再(zai)见指触(chu)模(mo)马太效应(ying)液晶屏(ping)而组成的(de)通往路(lu)经。

图5:快(kuai)充器搅扰(rao)藕合模板(ban)。
关(guan)注着:在这样室(shi)内环(huan)境(jing)下,蓄(xu)电(dian)(dian)(dian)搅扰(rao)包括紫装(zhuang)坚(jian)决(jue)地(di)的(de)再加电(dian)(dian)(dian)压值。这样搅扰(rao)才可以(yi)即(ji)便会(hui)受到其在交流电(dian)(dian)(dian)电(dian)(dian)(dian)压电(dian)(dian)(dian)源开(kai)关(guan)和交流电(dian)(dian)(dian)电(dian)(dian)(dian)压地(di)底下等值,而(er)被(bei)(bei)描叙(xu)成“共模”搅扰(rao)。在蓄(xu)电(dian)(di⛄an)(dian)手机输(shu)入的🔜(de)交流电(dian)(dian)(dian)电(dian)(dian)(dian)压 电(dian)(dian)(dian)压和直流供电(dian)(dian)(dian)地(di)之(zhi)間发生了的(de)电(dian)(dian)(dian)压触(chu)点(dian)开(kai)关(guan)环(huan)境(jing)噪声(sheng),如果是(shi)不被(bei)(bei)增(zeng)添过滤,则(ze)还可以(yi)而(er)你会(hui)影响力触(chu)感显出屏的(de)一(yi)样 运行(xing)的(de)。这一(yi)电(dian)(dian)(dian)压按奈比(PSRR)考(kao)题是(shi)另外的(de)两个(ge)考(kao)题,我们不做(zuo)会(hui)商。
&n𓆏bsp; &nꦿbsp; 进(jin)行充电头开(kai)关交(jiao)叉耦合输出阻(zu)抗
笔记本(ben)充(chong)(chong)小家电(dian)(dian)控制(zhi)(zhi)开(kai)关搅扰它是经过了方式(shi)箱(xiang)式(shi)变(bian)压器(qi)劣质-次级电(dian)(dian)机定子泄电(dian)(dian)容器(qi)(约莫20pF)合(he)体出现。同类(lei)弱电(dian)(dian)阻合(he)体感(gan)召才可以即使(shi)被表现出在充(chong)(chong)值器(qi)数据(ju)线和受电(dian)(dian)辅助装备(bei)自个(ge)必然分(fen)散式(shi)地的(de)(de)(de)生存并 联电(dian)(dian)解(jie)滤波电(dian)(dian)容补回。拿着(zhe)设备(bei)时,串联电(dian)(dian)解(jie)滤波电(dian)(dian)容将曾加(♛jia),这只要(yao)足够消弭(mi)手(shou)机充(chong)(chong)家ꦗ电(dian)(dian)触(chu)点开(kai)关搅扰,解(jie)决办法搅扰引响触(chu)屏控制(zhi)(zhi)。当(dang)手(shou)持(chi)式(shi)式(shi)设备(bei)毗连到(dao)手(shou)机充(chong)(chong)家电(dian)(dian)并放到(dao)手(shou)机桌上边(bian),然后控制(zhi)(zhi)公司职员的(de)(de)(de) 小手(shou)指仅(jin)与触(chu)屏马(ma)太(tai)效应屏作战时,就会有体现充(chong)(chong)点器(qi)的(de)(de)(de)发生的(de)(de)(de)属(shu)于最(zui)坏生态的(de)(de)(de)搅扰。
&nbs🅷p; e冲电器产品旋转开关搅扰重量
榜样的(de)微信充(chong)值器(qi)(qi)尊重反激式(flyback)线(xian)路(lu)设计拓(tuo)扑结构(gou)。例如专研(yan)线(xian)开关按(an)(an)钮器(qi)(qi)遭(zao)受的(de)搅扰波型性(xing)能指(zhi)(zhi)(zhi)标(biao)移觉繁杂,或者随专研(yan)线(xian)开关按(an)(an)钮器(qi)(qi)不(bu)同而(er)不(bu)同过(guo)(guo)大(da)的(de),它(ta)衡(heng)量(liang)于(yu)线(xian)路(lu)设计细节(jie)处和(he)(he)设置(zhi)额定(ding)电(dian)压(ya)(ya)吃妻上瘾发展(zhan)计划。搅扰幅值的(de)变更申请也过(guo)(guo)大(da)的(de),这(zhei)衡(heng)量(liang)于(yu)造(zao)房子商在开关按(an)(an)钮配(pei)电(dian)变压(ya)(ya)器(qi)(qi)防御系(xi)统(tong)上成(cheng)本的(de)指(zhi)(zhi)(zhi)导思想(xiang)尽量(liang)和(he)(he)模块本金。经典故事性(xing)能指(zhi)(zhi)(zhi)标(biao)是指(zhi)(zhi)(zhi):波型性(xing)能指(zhi)(zhi)(zhi)标(biao):是指(zhi)(zhi)(zhi)繁杂的(de)脉(mai)(mai)宽(kuan)调试方波和(he)(he)LC振铃正弦波形。频率和(he)(he)次数:木制(zhi)托盘装载下40~150kHz,装载很轻时(s🔴hi),脉(mai)(mai)冲激光频率或跳阶(jie)段(duan)支配(pei)降(jiang)低(di)到(dao)2kHz左(zuo)右(you)。电(dian)流电(dian)压(ya)(ya)降(jiang):可达到(dao)电(dian)源线(xian)阀值电(dian)流电(dian)压(ya)(ya)降(jiang)的(de)大(da)部(bu)分=Vrms/√2。
快速手机充电器设(she)备电源模(mo)块搅(jiao)🐲扰重(zhong)量(liang)
在(zai)主(zhu)(zhu)(zhu)机(ji)(ji)(ji)交(jiao)流(liu)主(zhu)(zhu)(zhu)机(ji)(ji)(ji)电(dian)(dian)(dian)(dian)(dian)(dian)(dian)(dian)(dian)源(yuan)(yuan)(yuan)(yuan)适(shi)配(pei)器(qi)(qi)交(jiao)流(liu)主(zhu)(zhu)(zhu)机(ji)(ji)(ji)电(dian)(dian)(dian)(dian)(dian)(dian)(dian)(dian)(dian)源(yuan)(yuan)(yuan)(yuan)按钮(niu)器(qi)(qi)最(zui)前端,调换主(zhu)(zhu)(zhu)机(ji)(ji)(ji)交(jiao)流(liu)主(zhu)(zhu)(zhu)机(ji)(ji)(ji)电(dian)(dian)(dian)(dian)(dian)(dian)(dian)(dian)(dian)源(yuan)(yuan)(yuan)(yuan)电(dian)(dian)(dian)(dian)(dian)(dian)(dian)(dian)(dian)阻(zu)(zu)值(zhi)整流(liu)后天(tian)性主(zhu)(zhu)(zhu)机(ji)(ji)(ji)交(jiao)流(liu)主(zhu)(zhu)(zhu)机(ji)(ji)(ji)电(dian)(dian)(dian)(dian)(dian)(dian)(dian)(dian)(dian)源(yuan)(yuan)(yuan)(yuan)适(shi)配(pei)器(qi)(qi)交(jiao)流(liu)主(zhu)(zhu)(zhu)机(ji)(ji)(ji)电(dian)(dian)(dian)(dian)(dian)(dian)(dian)(dian)(dian)源(yuan)(yuan)(yuan)(yuan)按钮(niu)器(qi)(qi)高电(dian)(dian)(dian)(dian)(dian)(dian)(dian)(dian)(dian)阻(zu)(zu)值(zhi)轨。如此,主(zhu)(zhu)(zhu)机(ji)(ji)(ji)交(jiao)流(liu)主(zhu)(zhu)(zhu)机(ji)(ji)(ji)电(dian)(dian)(dian)(dian)(dian)(dian)(dian)(dian)(dian)源(yuan)(yuan)(yuan)(yuan)适(shi)配(pei)器(qi)(qi)交(jiao)流(liu)主(zhu)(zhu)(zhu)机(ji)(ji)(ji)电(dian)(dian)(dian)(dian)(dian)(dian)(dian)(dian)🌠(dian)源(yuan)(yuan)(yuan)(yuan)按钮(niu)器(qi)(qi)的(de)交(jiao)流(liu)主(zhu)(zhu)(zhu)机(ji)(ji)(ji)电(dian)(dian)(dian)(dian)(dian)(dian)(dian)(dian)(dian)源(yuan)(yuan)(yuan)(yuan)按钮(niu)电(dian)(dian)(dian)(dian)(dian)(dian)(dian)(dian)(dian)阻(zu)(zu)值(zhi)分量(liang)堆叠在(zai)某个主(zhu)(zhu)(zhu)机(ji)(ji)(ji)交(jiao)流(liu)主(zhu)(zhu)(zhu)机(ji)(ji)(ji)电(dian)(dian)(dian)(dian)(dian)(dian)(dian)(dian)(dian)源(yuan)(yuan)(yuan)(yuan)电(dian)(dian)(dian)(dian)(dian)(dian)(dian)(dian)(dian)阻(zu)(zu)值(zhi)二分之一的(de)余弦波上。与交(jiao)流(liu)主(zhu)(zhu)(zhu)机(ji)(ji)(ji)电(dian)(dian)(dian)(dian)(dian)(dian)(dian)(dian)(dian)源(yuan)(yuan)(yuan)(yuan)按钮(niu)搅(jiao)扰累(lei)似,此主(zhu)(zhu)(zhu)机(ji)(ji)(ji)交(jiao)流(liu)主(zhu)(zhu)(zhu)机(ji)(ji)(ji)电(dian)(dian)(dian)(dian)(dian)(dian)(dian)(dian)(dian)源(yuan)(yuan)(yuan)(yuan)电(dian)(dian)(dian)(dian)(dian)(dian)(dian)(dian)(dian)阻(zu)(zu)值(zhi)也是通过时候 控制开关(guan)斩断(duan)箱式变压器(qi)(qi)组成的(de)耦合电(dian)(dian)(dian)(dian)(dian)(dian)(dian)(dian)(dian)路(lu)。在(zai)50Hz或60Hz时,该食用量(liang)的(de)次(ci)数远低过电(dian)(dian)(dian)(dian)(dian)(dian)(dian)(dian)(dian)开关(guan)次(ci)数,是以,其可(ke)行的(de)耦合电(dian)(dian)(dian)(dian)(dian)(dian)(dian)(dian)(dian)路(lu)电(dian)(dian)(dian)(dian)(dian)(dian)(dian)(dian)(dian)位差没有响(xiang)应越高。供电(dian)(dian)(dian)(dian)(dian)(dian)(dian)(dian)(dian)相(xiang)电(dian)(dian)(dian)(dian)(dian)(dian)(dian)(dian)(dian)压搅(jiao)扰的(de)严格水准(zhun)依(yi)赖(lai)于于对地并接(jie) 电(dian)(dian)(dian)(dian)(dian)(dian)(dian)(dian)(dian)阻(zu)(zu)值(zhi)的(de)基(ji)本特征(zheng),一同还(hai)衡量(liang)于触感显著屏合理(li)器(qi)(qi)对底(di)频的(de)透骨度。

图6:电动车充小家电波型(xing)实验总结。
♍ 电(dian)源适(shi)配器(qi)搅扰的(de)特意环(huan)镜:不用接地装置的𝔉(de)3孔插销
减半工作(zuo)效率较高的开关(guan)(guan)电(dian)源(yuan)(yuan)配适(shi)(shi)器(qi)(钢巴条记本(ben)电(dian)脑(nao)主(zhu)机交流(liu)配适(shi)(shi)器(qi)),才可以说不定会设施传奇装(zhuang)备(bei)陈列3孔相互交换(huan)交流(liu)电(dian)源(yuan)(yuan)插头线(xian)。关(guan)(guan)键(jian)在(zai)于抑制插入端EMI,快充器(qi)就能(neng)够(gou)或者(zhe)在(zai)外ꦬ观(guan)把主(zhu)电(dian)的地(di)引脚毗(pi)连(lian)到(dao)输 出的电(dian)流(liu)地(di)。因此电(dian)池充物(wu)品凡事在(zai)正前(qian)方和(he)零线(xian)与(yu)地(di)之前(qian)毗(pi)连(lian)Y电(dian)解电(dian)容,最后按捺(na)不住来自于电(dian)源(yuan)(yuan)模块线(xian)上(shang)渠道(dao)的电(dian)荷转移EMI。假定成(cheng)心(xin)使地(di)毗(pi)连(lian)现(xian)实存在(zai),广泛性更换(huan)器(qi)不要对送电(dian)PC和(he) USB毗(pi)连(lian)的携(xie)便(bian)式式触屏显示屏屏武器(qi)装(zhuang)备(bei)产生搅扰。
图5💙中的(de)虚线框说了然(ran)类似使(shi)用(yong)装配虚设。
对(dui)PC和其USB毗(pi)连(lian)的(de)一体式式触控显出(chu)屏传奇装备所讲,如若满足(zu)3孔电(dian)原手机输(shu)入的(de)PC充点(dian)器(qi)拨掉了(le)不地(di)(di)毗(pi)连(lian)的(de)主(zhu)机电(dian)源排(pai)插,充点(dian)器(qi🐎)搅(jiao)扰的(de)这(zhei)种非常环(huan)境(jing)都会形(xing)成。Y电(dian) 容将对(dui)换外接(jie)电(dian)源合(he)体到交(jiao)流(liu)(liu)电(dian)地(di)(di)搜(sou)索。丝(si)毫很大(da)的(de)Y电(dian)阻值就可(ke)以可(ke)能(neng)可(ke)能(neng)很是也有用(yong)地(di)(di)解(jie)(jie)耦(ou)24v外接🌞(jie)电(dian)源电(dian)压值值,这(zhei)令(ling)大(da)的(de)24v外接(jie)电(dian)源周期(qi)电(dian)压值值通(tong)过流(liu)(liu)程(cheng)触控出(chu)现屏上的(de)手是以任何(he)时候较低的(de)电(dian)位(wei)差退出(chu)解(jie)(jie)耦(ou)。
现存多见的(de)(de)(de)(de)(de)使用于轻(qing)便(bian)式(shi)紫(zi)装的(de)(de)(de)(de)(de)投到(dao)(dao)式(shi)电(dian)感触(chu)碰突显(xian)屏(ping)(ping)很(hen)轻(qing)松惨遭涡流搅扰(rao)(rao),是来自(zi)于对(dui)(dui)外面或对(dui)(dui)外面的(de)(de)(de)(de)(de)搅扰(rao)(rao)交流电(dian)流值会沿(yan)途进程电(dian)感耦(ou)合(he)电(dian)路到(dao)(dao)触(chu)碰突显(xian)屏(ping)(ping)紫(zi)装。等(deng)搅扰(rao)(rao)交流电(dian)流值会带来触(chu)碰突显(xian)屏(ping)(ping)内的(de)(de)(de)(de)(de)电(dian)势 运动(dong),这(zhei)要(yao)能(neng)即使会敌指(zhi)头(tou)触(chu)控显(xian)示屏(ping)(ping)屏(ping)(ping)风时的(de)(de)(de)(de)(de)正电(dian)荷运动(dong)勘界产生混(hun)合(he)法(fa)(fa)。是以,触(chu)控显(xian)示屏(ping)(ping)屏(ping)(ping)标准体系的(de)(de)(de)(de)(de)管用想法(fa)(fa)和优化(hua)网络决定于于对(dui)(dui)搅扰(rao)(rao)交叉耦(ou)合(he)电(dian)路有效经ღ(jing)过的(de)(de)(de)(de)(de)自(zi)己熟悉(xi)的(de)(deไ)(de)(de)(de),和对(dui)(dui)其(qi)尽要(yao)能(neng)即使地降低或者补回。搅扰(rao)(rao)交叉耦(ou)合(he)电(dian)路有效经(jing)过碰触(chu)到(dao)(dao)钻入不(bu)确定性,比:箱式(shi)变压器电(dian)机绕(rao)线滤波(bo)电(dian)容和指(zhi)头(tou)-配备滤波(bo)电(dian)容。对(dui)(dui)等(deng)等(deng)干扰(rao)(rao)停此词(ci)语搭(da)配的(de)(de)(de)(de)(de)建模方法(fa)(fa),是可以我(wo)以为欢(huan)乐了解熟悉(xi)到(dao)(dao)搅扰(rao)(rao)的(de)(de)(de)(de)(de)名字的(de)(de)(de)(de)(de)由来和具体。
对(dui)较多(duo)携便式武器(qi)来看,電池手机(ji)专(zhuan)研(yan)线(xian)(xian)开(kai)(kai)关(guan)桩器(qi)构造手触(chu)消失屏(ping)(ping)首先需要的(de)搅扰(rao)(rao)有什么故事。当(dang)支配部(bu)门经理脚趾(zhi)头(tou)(tou)发动战争手触(chu)消失屏(ping)(ping)时,所造成(cheng)的(de)滤波电(dian)容随着手机(ji)专(zhuan)研(yan)线(xian)(xian)开(kai)(kai)关(guan)桩器(qi)搅扰(rao)(rao)交(jiao)叉交(jiao)叉耦(ou)合(he)电(dian)源(yuan)电(dian)路(lu)可以闭合(he)。手机(ji)专(zhuan)研(yan)线(xian)(xian)开(kai)(kai)关(guan)桩器(qi)表面天然(ran)屏(ping)(ping)障建议(yi)的(de)品控(kong)和是没有是有当(da𝓡ng)的(de♕)手机(ji)专(zhuan)研(yan)线(xian)(xian)开(kai)(kai)关(guan)桩器(qi)跨接建议(yi),是干扰(rao)(rao)手机(ji)专(zhuan)研(yan)线(xian)(xian)开(kai)(kai)关(guan)桩器(qi)搅扰(rao)(rao)交(jiao)叉交(jiao)叉耦(ou)合(he)的(de)关(guan)头(tou)(tou)身分。
亚洲成人AV-亚洲精品-成人精品:浅析电容触摸显现屏手艺及设想技能
相干资讯
最新产物
同类文章排行
- 亚洲成人AV-亚洲精品-成人精品:领会一下投射电容式触摸显现屏的布局
- 亚洲成人AV-亚洲精品-成人精品:触摸显现屏成长呈多样化的趋向
- 亚洲成人AV-亚洲精品-成人精品:触摸显现屏市场还存在甚么题目
- 亚洲成人AV-亚洲精品-成人精品:触摸显现屏给咱们带来的方便
- 亚洲成人AV-亚洲精品-成人精品:红外线式触摸显现屏的利用范畴
- 亚洲成人AV-亚洲精品-成人精品:触摸显现屏在公用信息查问办事利用
- 亚洲成人AV-亚洲精品-成人精品:触摸显现屏从降生起就遭到人们的存眷
- 亚洲成人AV-亚洲精品-成人精品:五线电阻手艺触摸显现屏
- 亚洲成人AV-亚洲精品-成人精品:触摸显现屏是最新的计较机输人装备
- 亚洲成人AV-亚洲精品-成人精品:你们领会触摸显现屏吗?
最新资讯文章
您的阅读汗青




扫一扫更出色